www.webx.dk Start page

OZ2CPU Radioamateur mainpage

Homemade electronics Stuff old and new

Power Supply 50W my first

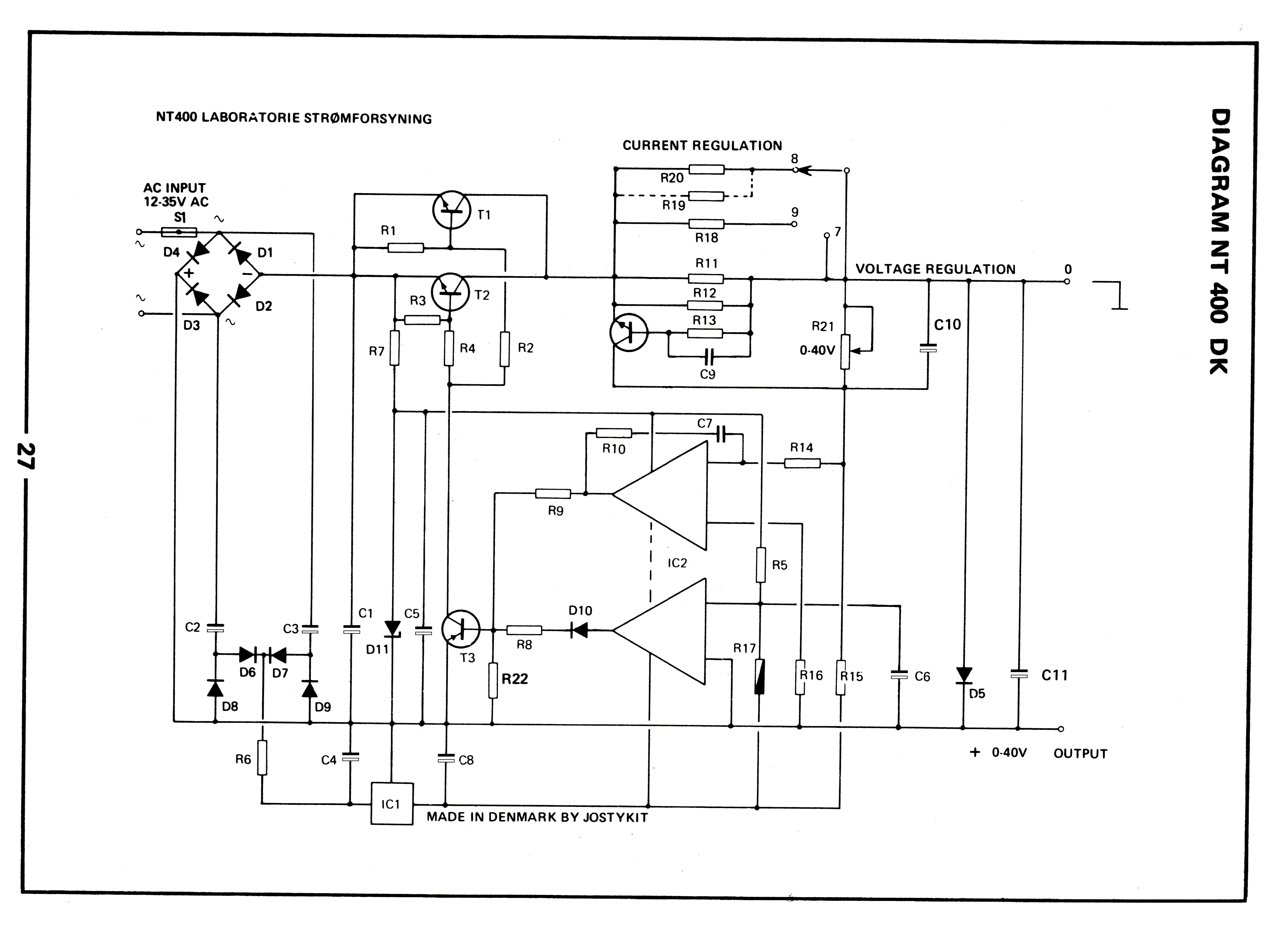
This DC Power Supply was build many years ago by me and my father, 1982
it's a josty-kit NT400 and was a 12 years birthday present to me, this one really started my interest into electronics
I have modifyed it many times since to improve performance, add features, like the 5 position current limitor and
The output enable makes it much better to work with, instead of taking the plugs out and in again all day, it's better to opperate the switch
The Amp readout goes only to 3 amps, but it can give up to 5 amps.
I'm sorry that the picture is a bit distorted, but it's not easy to hold it perfectly still in a scanner.










jostykit-nt400-manual-pdf LOW RES
NT400-byggevejledning.pdf GREAT QUALITY
nt400_page01.png
nt400_page02.png
nt400_page03.png
nt400_page04.png
nt400_page05.png
nt400_page06.png
nt400_schematic_scan_fix_comp_values.png
nt400_schematic_scan_fix_comp_values_flipped.png NOW EASY TO UNDERSTAND
nt400_fix-idea.png this will fix : stability, temperature dependent voltage, and over temperature lock needs hysteresis
updated 2022, OZ2CPU